Nejste přihlášen/a.
Namontoval jsem nový motorek ostřikovače (původní nefungoval) a nedostatečně ostřikoval čelní sklo a teď již neostřikuje,ale zadní sklo se ostřikuje. Kde by mohl být problém? Ucpaly se ostřikovací trysky na čelní sklo?Díky za odpovědi.
0x
Zásadní informace...
Vydává motorek zvuk, že vrčí a čerpá při ostřiku čelního skla nebo zadního skla?
Vrčí na obě strany?
doplněno 07.12.25 20:19:
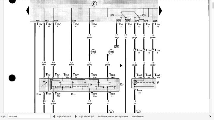
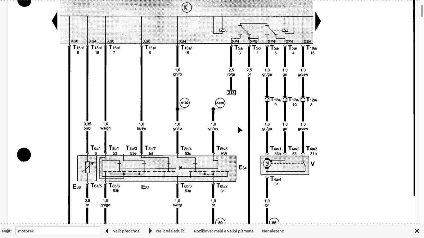
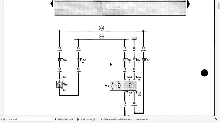
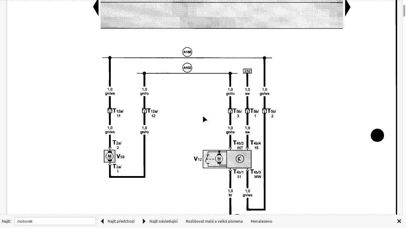
A102 v kolečku a A156 v kolečku vedou z páčky přímo na motorek a páčka přehazuje polaritu motorku + a - a podle toho, kam se točí, tak do té či oné hadičky stříká.
Pak máš asi rozpojenou hadičku nebo ucpané trysky.
Pozor, Fabie 1 mají i verze s vyhřívanými předními tryskami.
Rozpojovací bod hadičky (trubičky) je poblíž brzdového válce s nádobkou u svazku. Možná to tam máš rozpojené.
Pak je spojka přímo na motorku a další je přímo mezi tryskama na rozdělovacím Tčku pod plastem torpéda čelního skla (je nutné sundat ramena stěračů).
Aby jsi zase koupil vyhřívanou místo obyčejné.
Jinak ti vyhnije konektor, který nebude nikam připojen.
Navíc se ochuzuješ o komfort v mrazech, kdy ostřikovače bez chyb stále fungují.
Šel jsem po hadičkách zda někde neuniká kapalina- s negativním výsledkem. Tak jsem demontoval podběh abych se dostal k čerpadélku. Zjistil jsem ,že hadička je skoro sevřená skoro žádný rádius. Ačkoliv jsem ji při výměně dal jak byla původně,tak se pomalu zmenšoval rádius hadičky až skoro byla neprůchozí. Zkrátil jsem hadičku aby byl zachován rádius a už to perfektně funguje. Taková blbost a co to zabere času.
Neneseme odpovědnost za správnost informací a za škodu vzniklou jejich využitím. Jednotlivé odpovědi vyjadřují názory jejich autorů a nemusí se shodovat s názorem provozovatele poradny Poradte.cz.
Používáním poradny vyjadřujete souhlas s personifikovanou reklamou, která pomáhá financovat tento server, děkujeme.

